同城约跑16以上,上海顶级高端大圈,深圳商务模特经纪人预约,夜猫子(广佛深莞珠)平台

我公司自1992年开始,一直为“国家内燃机发电机组质量监督检查中心”检验合格的柴油发电机组制造厂商。公司拥有先进的检测设备、精湛的生产工艺、专业的制造设计、完善的质量管理体系、 雄厚的研发实力,服务网络遍布全国各地,随时为您提供设计、供应、调试、维修一条龙服务!

江苏星光柴油发电机组

江苏星光动力集团 >> 技术支持 >> 柴油发电机组火焰预热装置原理

技术支持

柴油发电机组火焰预热装置原理

[文章来源:星光] [发布日期:2018-01-05] [浏览次数:]
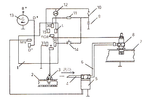
  柴油发电机组的火焰预热装置是在寒冷天气用的冷起动辅助装置,整个系统由安装在机组发动机出水管上的温度传感器、电磁阀、火焰预热塞、电子控制装置和预热指示等组成(其原理图见下图)。燃油从燃油系统的低压输油管进入预热塞、经电加热点火,燃油燃烧的火焰进入进气管中的空气,使发动机易于发动。整个过程由控制系统自动完成,它能根据环境温度的不同,自动控制装在进气管上的预热塞的预热时间和火焰的预热时间,使用人员在接通钥匙开关后,只要在预热指示灯发出闪光信号后起动发动机即可。

柴油发电机组火焰预热装置

    1、电子控制装置A24  2、发动机冷却水管  3、温度传感器R1  4、接高压油泵的输油管  5、电磁阀Y21  6、油管  7、发动机进气管  8、预热塞R3  9、24V蓄电池  10、钥匙开关  11、保险丝25A  12、预热指示灯112/29  13、发电机  14、起动按钮
    
   冬季使用柴油发电机组,可考虑装火焰预热装置,有助于机组在低温顺利启动。如需要星光技术支持,欢迎拨打星光热线:13878198542

首页|公司简介|产品展示|新闻中心|技术支持|客户案例|用户一览表|企业资质|网站地图|联系我们
版权所有:江苏星光发电设备有限公司 核心业务:发电机 柴油发电机 康明斯发电机 沃尔沃发电机
江苏省泰兴市古溪工业园区 联系电话:0523-87792307 苏ICP备13060714号-2
申明:本网站部分发电机技术资料来自互联网,江苏星光动力集团只为宣传作用,并不代表赞同其观点,文章如果有侵犯版权或违反相关法规,请告知我们立刻删除
发电机专家:星光柴油发电机网 版权所有!并保留所有权利。禁止复制,否则追究法律责任!


中国ICP
备案中心
不良信息
举报中心
网络110
报警服务
中国110
互联网协会
中国互联网协会
诚信企业
星光发电机荣誉
企业
荣誉