我公司自1992年开始,一直为“国家内燃机发电机组质量监督检查中心”检验合格的柴油发电机组制造厂商。公司拥有先进的检测设备、精湛的生产工艺、专业的制造设计、完善的质量管理体系、 雄厚的研发实力,服务网络遍布全国各地,随时为您提供设计、供应、调试、维修一条龙服务!
24小时销售热线:13878198542
24小时服务热线:13878801642
我公司生产的机组主要配套引进英国深海公司生产的专业发电机组控制??樯幕榭刂破?,具有结构紧凑,外形美观,性能优越,质量可靠等特点。
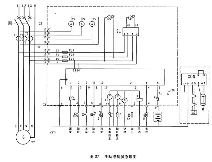
(1)手动控制屏-DSE501K
DSE501K手动控制屏为手动启动/停止控制屏,该控制屏采用国外优质元器件,体积小,可靠性高,外形美观,?;すδ芮?,具有超速,水温过高,油压过低的?;⒕呱夥淳δ埽⒕哂行畹绯氐缪辜罢T诵兄副?。
1.电压表 2.频率表
3.电流表 4.电压转换开关
5.计时器 6.501K控制
7.水温表 8.机油压力表
1.紧急?;?nbsp; 2.油压过低
3.水温过高 4.超速
5.充电机故障 6.钥匙开关:停止/运行位/起动位
(2)操作说明
柴油发电机组开机停机都通过操作501K进行。
开机:待一切开机准备工作就绪后,将电钥匙拧至运行位,然后拧至启动位,则启动马达运转约2-4秒,柴油机运转,松手钥匙开关自动回至运行位,启动成功。通过调速器或电子调速器将发电机组调至额定转速。
?;涸砍着≈罯FF位。
转换开关:通过拧转换开关可以选择不同相电压与线电压。
江苏星光发电设备有限公司是专业生产发电机,发动机,柴油发电机组的厂家,也是沃尔沃(VOLVO)授权中国柴油发电机组OEM配套厂家。公司在全国设有64个销售服务部,随时为用户提供设计、供应、调试、维修一条龙服务。电话:13878198542
